Д 34

Чертеж изделия:
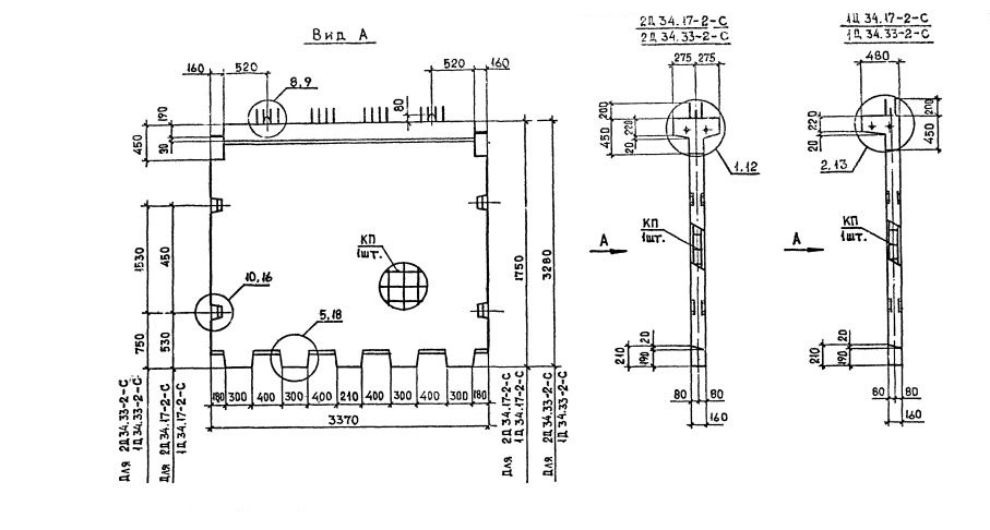
Характеристики изделия:
ПараметрЗначение
длина3370 мм
ширина480 мм
высота1750 мм
масса2700 кг
нормативный документСерия 1.020.1-2с/89

Д 34  Диафрагмы жесткости Серия 1.020.1-2с/89.