ПСЦ 58.19.1.6

Чертеж изделия:
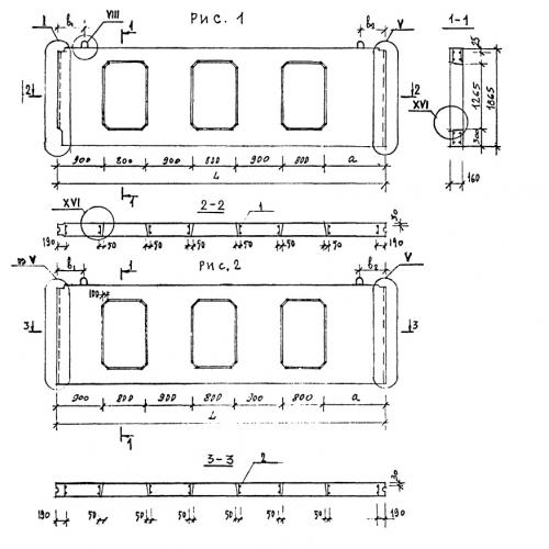
Характеристики изделия:
ПараметрЗначение
длина5800 мм
ширина160 мм
высота1865 мм
вес3050 кг
серия1.220.1-2

ПСЦ 58.19.1.6 Панели внутренних цокольных стен по серии 1.220.1-2.