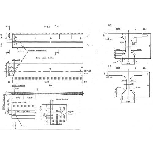
Б 1200.174.90 балка пролетного строения

Чертеж изделия:
Характеристики изделия:
ПараметрЗначение
длина12000 мм
ширина1740 мм
высота900 мм
вес14100 кг
серия3.503.1-81

Б 1200.174.90  Балки пролетных строений по серии 3.503.1-81.